基于CBAM改进YOLOv7的电力设备红外图像分类检测

IR Image Classification and Detection of Power Equipment Based on CBAM Improvement

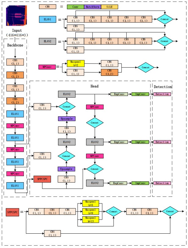
  • 摘要: 针对复杂环境下电力设备红外图像的深度学习目标检测数据繁杂、检测精度较低等问题,本文提出一种基于卷积块注意模块(Convolutional Block Attention Module,CBAM)改进YOLOv7的电力设备红外图像分类算法。首先将已有数据集进行标注,并按一定比例划分成训练集、验证集以及测试集,然后在YOLOv7的主干网络中引入CBAM,使模型能对感兴趣的区域进行强调并抑制无用信息,其次将划分好的数据集放入改进后的YOLOv7进行模型训练,同时对比了6种改进的YOLOv5s模型。实验结果表明,在相同实验条件下改进YOLOv7模型优于YOLOv7模型、YOLOv5s模型和基于YOLOv5s的6种注意力模型。改进YOLOv7性能有明显提升,可实现快速、精准的红外图像分类。

     

    Abstract: To address the problems of complicated data and low detection accuracy for deep-learning target detection of IR images of power equipment in complex environments, this study proposes a convolutional block attention module (CBAM) based on YOLOv7 to improve the classification algorithm for IR images of power equipment. First, the existing dataset is labeled and divided into training, validation, and test sets in a certain proportion and then introduced into the backbone network of YOLOv7 to enable the model to emphasize the region of interest and suppress useless information. Second, the divided dataset is put into the improved YOLOv7 for model training, and six improved YOLOv5s models are compared. The experimental results show that the improved YOLOv7 model outperforms YOLOv7, YOLOv5s, and six attention models based on YOLOv5s under the same experimental conditions. The improved YOLOv7 exhibits significantly improved performance and achieves fast and accurate IR image classification.

     

/

返回文章
返回